連載七十二| “源牌自控”為中國樓控夢想而來
2022-05-06
歷時多年的辛勤孕育,這朵中國建筑的禮花,別在了祖國首都的耳邊。創造了8項世界紀錄、15 項中國紀錄的中信大廈,它擔得起這樣的榮譽。
其實,在中信大廈初步移交到竣工驗收甚至直到今天中信大廈竣工驗收的半年之后,源牌依舊有一些工程師在現場,他們在中信大廈已經啟用的樓層做著單獨的驗證,特別是中信大廈的3層、4層,已經運行2年了,源牌可以在現場隨時關注并且調整參數到合理的位置,這樣的驗證就極具說服力,也得到了業主和顧問的認可。

杭州平安金融中心&深圳能源大廈
“源牌自控”在杭州平安、深圳能源大廈的基礎上,完成了中信大廈上位機界面規劃模板,界面豐富多彩、功能強大,將美觀與實用達到了統一,是對“源牌自控”人機交互的再一次升級。
“源牌自控”運行速度快,數據的通信及速度同樣達到秒級,以往10秒以上的反應速度,中信大廈這里不需要2秒、3秒,反應速度直接在1秒內。整個界面操作流暢,通信網絡的速度非???,108層的中信大廈,有幾百上千個畫面,可隨時切換到某一個畫面,某一個樓層,不會有任何的延時,發出命令后回來的都是實時的數據,非常快速。
“源牌自控”在中信大廈的成功應用,在控制上減少了人為操作對系統的影響,所有參數的設定都是自動設定的,參數的調整都是自動的,不需要人工來操作。
可靠性高、抗干擾能力強,系統投用以來未受到強電頻電磁的影響,也不受惡劣環境的影響,系統穩定可靠。
通過已經開通運行的區域可以看到,中信大廈的自控系統完全按照原來的設想實現了最初設計的功能、效果。直觀的感受,就是進入中信大廈后,噪聲非常低,人進去后感覺非常舒適,在設計時的新風量和PM2.5在這時候起了作用,按照最好標準設置的這些參數,所有的溫度、濕度、噪聲在中信大廈得到了完美的解決。
中信大廈項目,“源牌自控”從變風量控制策略、控制原理圖、控制邏輯圖、控制軟件、網絡通信到上位機監控畫面等方面都全力以赴,代表著中國乃至國際先進水平的VAV變風量控制策略和全自動控制邏輯,最終實現中國尊暖通空調系統的健康舒適、綠色節能、高效運維。 “源牌自控”在中信大廈通過PLC編程后的成功應用,真正意義上完美地全面實現了整個控制邏輯,改變了以往樓控系統能開就行的局面?!澳荛_就行”,實際上就是沒有真正實現樓宇自控的控制策略,沒有達到節能的效果,沒有達到室內每一房間溫濕度精準控制的要求。我們的變風量系統,屢戰屢敗的原因也正是始于“能開就行”,沒有實現精準的控制。
在屢敗屢戰的中國樓控市場,“源牌自控”在中信大廈完美實現了整個控制邏輯,呈現給他們的就是:精準的溫度控制、舒適的室內環境、高效節能的暖通系統……
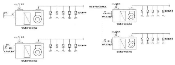
變風量空調新風處理方式(分散型(左)、集中型(右))
新冠的肆虐,并沒有對中信大廈的室內環境造成太多影響。變風量空調原設計有大量新風的供應,結合疫情在控制策略的編程上做了一些調整,增加了疫情使用工況,在疫情期間,采用全新風運行模式,在北京地區疫情期間空調基本沒法用的情況下,中信大廈的空調系統能夠正常使用。
這次疫情,對高層建筑提出了嚴峻考驗,而中信大廈,交出了自己的滿分答卷。

